Return
Main
Input
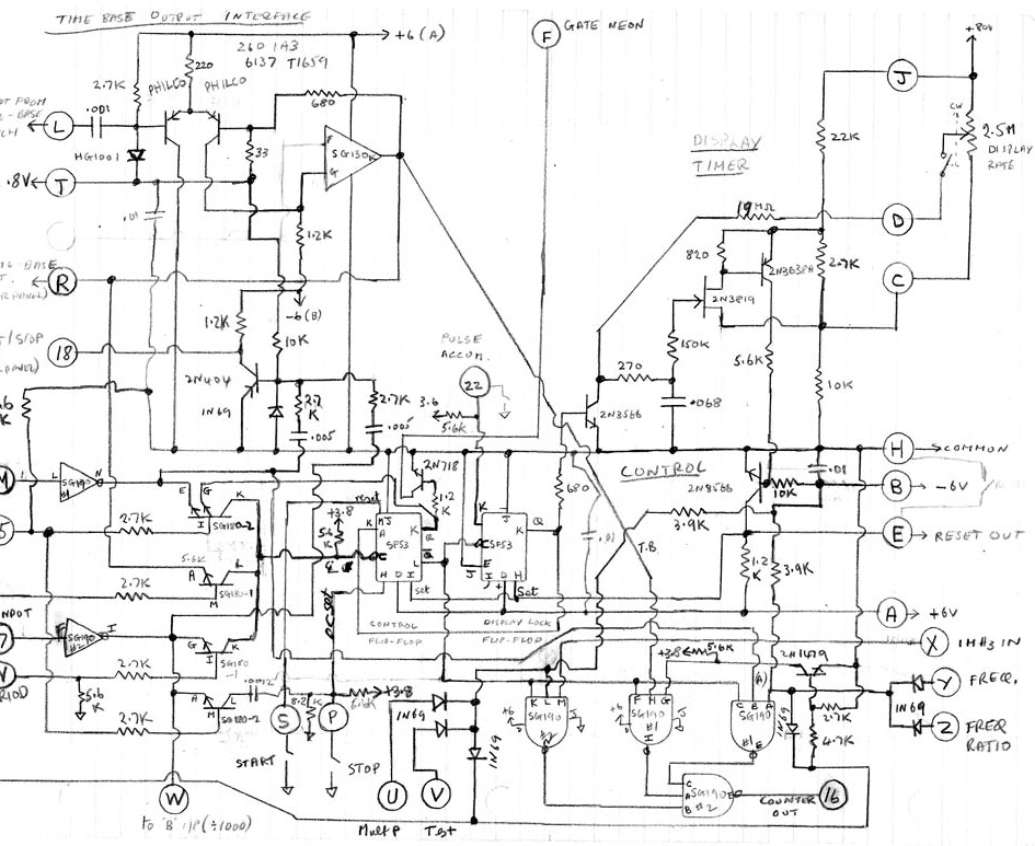
Control
Timebase
Power
Download
Control