Return
Main
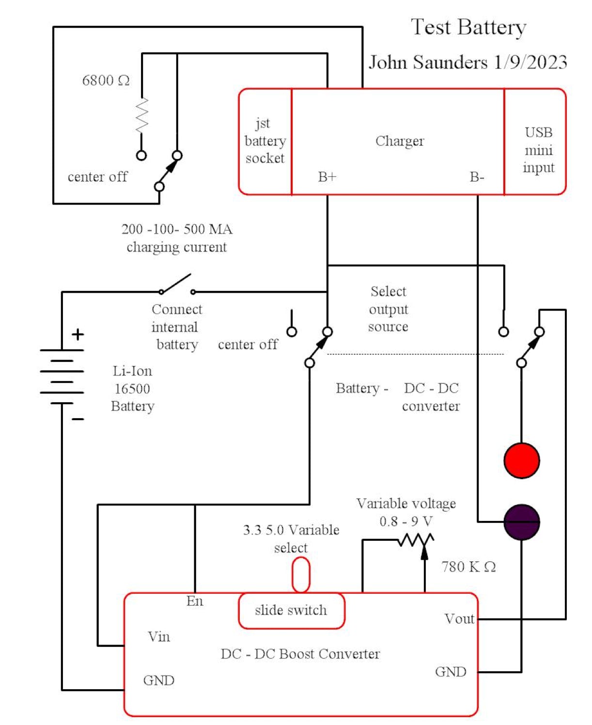
Schematic
Circuit Description